Sewage Pumping Station Doora Baghdad - Iraq
Assessment / Controlling
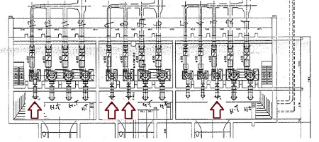
On behalf of the Baghdad Mayoralty the German pumps manufacturer KSB in cooperation with Iraqi construction company Al-Nama and the Iraqi state hold company SCMI (State Company for Mechanical Industries) rehabilitatet the Doora Waste Water Pumping Station. Out of the prepared complete rehabilitation the renewal , 4 sewage lines were taken out and realized as first step. The existing situation was assessed, the implementation of new pumps designed, the international contracting and delivery prepared and the implementation supervised.
Project/techical data:
Sewage pumping station Doora, renewed lines:
| Number | 4 |
|---|---|
| Kind of pump | KSB Sewatec K500 |
| Capacity | 900 l/s |
| Height | 22 m |
| Voltage | 400 V |

